联系人:董经理
销售电话:010-57528068
销售电话:13426054093
传真:010-57528068
地址:北京市昌平区科技园区富康路18号科研楼4层417室
邮编:102200
北京华瑞志诚能源科技有限公司
E-Mail:
13426054093@126.com

微信公众号

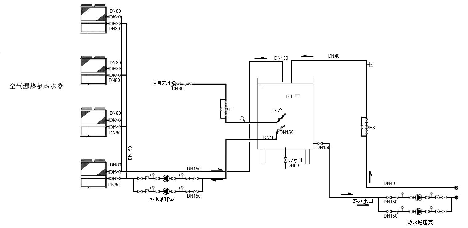
带远程控制的空气源热泵制生活热水系统
热水系统运行原理概述
1)当保温水箱内水温低于设定值时,热泵循环泵启动,空气源热泵热水机组启动,制热循环开始;当保温水箱内水温达到设定值时, 空气源热泵热水机组停机,
热泵循环泵停止,制热循环结束。
2)根据甲方需求24小时供给热水。但根据居民用水的时段设计洗浴时间段(大量用水时段)之前10小时空气源热泵热水机组开始工作,将水箱中的水温提升至55℃。在洗浴时间,热泵热水机根据需求持续工作,补充水箱中的热水。
3)当保温水箱内水温低于设定值时,水泵启动,热泵热水机启动,制热循环开始;当保温水箱内水温达到设定值时,热泵热水机停机,水泵停止,制热循环结束.
4)每天浴室洗浴时间为4小时,5台热泵热水机每小时产热水总计约10吨,洗浴时间段之前热泵热水机以前9~10小时开始工作,将水箱中的水温提升至55℃。在洗浴时间,热泵热水机持续工作,补充水箱中的热水。
5)热水增压泵开启时间,当保温水箱内水位低于热水箱设定低水位(50%)时,E1自动开启,自来水补水;当保温水箱内水位达到热水箱设定高水位(80%)时,E1自动关闭,自来水停止补水。当热水增压泵停机时间,当保温水箱内水位低于热水箱设定低水位(60%)时,E1自动开启,自来水补水;当保温水箱内水位达到热水箱设定高水位(100%)时,E1自动关闭,自来水停止补水。
6)热水管回水温度低于设定值(37℃)时,电动阀打开,当回水管温度高于设定值时,电动阀常闭,不予回水。
.. ...